

QY140-J型气动试压泵(双记录仪)
气动试压泵是我公司根据从国外引进的气动试压装置的工作原理,结合我国的实际情况研制而成的一种新型试压装置。


一、 特点
它是使用压缩空气为动力源,以气动泵为压力源,输出液压力与气源压力成比例。通过对气源压力的调整,便能得到相应的液压力。当气压力与液压力平衡时,气动泵便停止充压,输出液压力也就稳定在预调的压力上,通过控制进气量大小,从而控制升压速度。因而具有防爆、输出压力可调、升压速度可控、体积小、重量轻、操作简单、性能可靠、适用范围广等特点。它特别适用于油田钻采工程的防喷设备、阀门、管道、连接件、压力容器等受压设备的高压和超高压试压检验。同时也适合科研、检验部门作检测工具。
二、 用途
用于石油化工工程的防喷器、阀门、管道、锅炉等一切承压容器进行液体试压检测。(泵可作防喷器控制系统中压力源)。
由于公司设备更新换代迅速,本说明书只是一个标准系列的介绍,配件和结构已经有很大改动,具体请以到货实物为准。
三、 型号意义及型号系列

常规产品参数表
型号 | 气动泵配备 | 气源调定压力(MPa) | 额定工作压力 (MPa) | 自动记录 打印仪 | 重量(Kg) |
QY140 | 1:51 1台 1:236 1台 | 0.7 | 32 140 | 无 | 305 |
QY140-J | 1:51 1台 1:236 1台 | 0.7 | 32 140 | 1台 | 310 |
QY140A-J | 1:51 2台 1:236 2台 | 0.7 | 32 140 | 1台 | 400 |
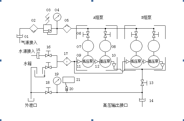
四、 产品工作原理

注:如下产品介绍以上图和下表为参考。
序号 | 名称 | 序号 | 名称 |
01 | 气源接入口 | 11 | 入口单流阀 |
02 | 分水滤气器 | 12 | 出口单流阀 |
03 | 空气调压阀 | 13 | 高压截止阀(接通用) |
04 | 气源压力表 | 14 | 高压输出接口 |
05 | 油雾器 | 15 | 水源接入口 |
06 | 气源截止阀 | 16 | 水路球阀 |
07 | 低压气缸头 | 17 | 水路过滤器 |
08 | 高压气缸头 | 18 | 泄压截止阀(高压) |
09 | 低压泵 | 19 | 高压压力表 |
10 | 高压泵 | 20 | 压力传感器 |
21 | 打印记录仪 |
重要注意事项:
1、 打印记录仪电源为AC200V/50Hz,使用时注意接驳地线,以保证人身安全。
2、 打印记录仪只能在非防爆环境或非防爆时间内使用。
3、 高压截止阀为锥形阀针,关闭力不能大于18N•m。在升压过程,截止阀如有渗漏,正确的操作应是卸压后再重新关闭。避免用力过大而至损坏阀芯,缩短该阀使用寿命。
五、 操作程序(参看图一)
1、 将油雾器05加入润滑油,南方用10#或20#机械油,北方冬季用防冻机械油或低凝或低凝液压油。
2、 将贮油箱加满液压油或乳化油。
3、 关闭气源截止阀06(四只或二只),接上气源,气压不大于1MPa(10kgf/cm2)。
4、 用油作试压介质时,关闭截止阀16(上),开启截止阀16(下),使水箱(含液压油)与过滤器17接通;如用清水作试压介质时,则关闭截止阀16(下),开启截止阀16(上),使水源接入口15与过滤器17接通。
5、 将高压输出接口14和外泄口堵住,打开截止阀13、18,使泵出口与水箱接通,以回收液压油;使用清水时,直接通过外泄口将水排出。
6、 将空气调压阀03的手轮以逆时针方向旋至自由状态,使该阀关闭。
7、 关闭泄压截止阀18,打开气源截止阀06(A/B组2只或全部),顺时针方向旋转空气调压阀03的手轮至低压气缸头07仅能动作为止,并继续缓慢顺时针方向旋空气调压阀手轮,观察高压压力表19的压力值变化,直至压力表19的压力稳定在与被试容器的预定检测压力值上(此时气动泵因气液压平衡而停止动作),并用扳手将调压手轮螺杆上的螺母迫紧,关闭低压气缸头的截止阀06。
8、 打开泄压截止阀18,排泄压力,卸去高压输出接口14上的堵头。
9、 用试压管线将被试件与高压输出接口14联接好,关闭泄压截止阀18,打开低压气缸头07的气源截止阀06,向被试件灌入试压液,直至被试件与联接管内的空气排净,关闭气源截止阀06,堵住被试件的排气口(此排气口应在被试件土封口工具最高点为宜)。
10、 慢慢打开低压气缸头07的气源截止阀06,使低压气缸头07动作,向被检容器充液,使被检容器内压力上升。这时应注意观察各联接处密封情况,如有渗漏,应关闭气源并卸压,然后排除渗漏,再打开气源截止阀升压,当压力升至低压泵停止动作(因液气压平衡而停止,但不要关闭低压泵的气源截止阀06),此时慢慢打开高压气缸头的气源截止阀06,使用压力升至预定值,并稳定观察被检容器。
11、 检验工作完成后,关闭气源截止阀06,打开泄压截止阀18卸去压力。
六、 使用时的注意事项及维护保养
1、 对容器作液压测试时,容器及联接管道内的气体应排除干净,对于容器进行高、超高压承压试验时很有必要的,这样做使升压平稳又安全。

注:上图是以双排泵为基础,单排泵仅比双排泵少一组泵及其配件,详情见下表。
序 号 | 名称 | 规格 | 数量 | 备注 | ||
QY140J | QY140AJ | |||||
01 | 机架 | 140J型 | 140AJ型 | 1只 | 1只 | 组合件 |
02 | 高/低压泵 | 32MPa/140MPa | 各1套 | 各2套 | 泵体组件 | |
03 | 高/低压气缸头 | GP200 | 各1只 | 各2只 | 气缸头组件 | |
04 | 压力表管线 | Φ6/Φ1.5 | 1根 | 1根 | 铜管线 | |
05 | 高压压力表 | 160MPa | 1只 | 1只 | ||
06 | 油水分离/雾化/调压器 | AF5000/AL5000 | 1套 | 1套 | 组件 | |
07 | 水箱 | 140J型 | 140AJ型 | 1只 | 1只 | 组合件,含接头和螺塞 |
08 | 打印记录仪 | R1000 | 1套 | 1套 | 含压力传感器,QY140和QY140A无 | |
09 | 高压管线紧帽 | M20X1.5 | 8只 | 12只 | ||
10 | 高压管线 | Φ14/Φ5 | 3根 | 5根 | ||
11 | 气路钢管 | 1/2″ | 10根 | 12根 | 1/2NPT公螺纹端, | |
12 | 气路活接 | 1/2″ | 4只 | 5只 | 1/2NPT母螺纹端 | |
13 | 气路弯头 | 1/2″ | 7只 | 17只 | 1/2NPT母螺纹端 | |
14 | 气源截止阀 | 1/2″ | 2只 | 4只 | 螺纹端,铜截止阀 | |
15 | 气路三通 | 1/2″ | 1只 | 3只 | 1/2NPT母螺纹端 | |
16 | 出口单流阀 | DN 5mm/PN 140MPa | 2只 | 4只 | 螺纹端,不锈钢,高压 | |
17 | 入口单流阀 | DN 10mm/PN 32MPa | 1只 | 2只 | 螺纹端,不锈钢,低压 | |
18 | 低压泵出口接头 | 1/2″ | 1只 | 2只 | ||
19 | 高压活接 | 1/2″ | 1只 | 2只 | 1/2NPT母螺纹端,加大型 | |
20 | 高压泵入口接头 | 1/2″ | 1只 | 2只 | ||
21 | 高压泵出口接头 | M20X1.5 | 1只 | 2只 | ||
22 | 球阀 | 1″ | 3只 | 3只 | 螺纹端,铜球阀,其中水路2只,气路1只 | |
23 | 水路三通 | 1″ | 1只 | 2只 | ||
24 | 水路弯头 | 1″ | 3只 | 5只 | ||
25 | 水路过滤器 | DN25mm/PN 2.5MPa | 1只 | 1只 | 螺纹端,铜过滤器 | |
26 | 水路双公短接 | 1″ | 9根 | 12根 | ||
27 | 试压泵出口接头 | M20X1.5/M27X2 | 1只 | 1只 | 高压输出接口,与试压胶管接头联接 | |
28 | 不锈钢三通 | DN 5mm/PN 140MPa | 3只 | 4只 | 母螺纹端,M20X1.5 | |
29 | 接通/泄压高压截止阀 | DN 5mm/PN 140MPa | 2只 | 2只 | 母螺纹端,M20X1.5,不锈钢 | |
30 | 排泄管 | Φ14/Φ10 | 1根 | 1根 | 铜管 | |
31 | 进水快速接头 | 1″ | 1只 | 1只 | 水源接入口,与进水胶管接头联接 | |
32 | 进气快速接头 | 3/4″ | 1只 | 1只 | 气源接入口,与进气胶管接头联接 | |
2、 被试件的容积越小,升压的速度越要慢。即打开低压气缸头气源截止阀06,或高压气缸头气源截止阀06的开度越要小,以免升压太快产生冲击而损坏被试件。
3、 进行试压工作时,操作人员必须注意压力表10的升压情况及联接处的渗漏情况,发现问题应立即停泵、卸压排除。
4、 高压泵只是起增压作用,启动该泵并不增加排量,因而在向被检容器灌液时,应使该泵停止动作,免使液缸密封件无功磨损。
5、 在使用清水作液压介质时,试压完毕后或下班前应堵住试压接出口,按操作规程第4、5条所示操作。启动气动泵运转一分钟,用水箱内乳化油或液压油循环以冲洗清水,免使清水在机内停留过久而产生锈蚀。
6、 试压结束时将空气调压阀的手轮逆时针方向旋转至阀内调压弹簧处于自由状态,以延长使用寿命。
7、 油雾器内必须有润滑油,以润滑气动泵。油量调节为每分钟15-20滴即可,油杯内加油必须在无气压时进行。
8、 分水滤气器02中的积水随时放掉,过滤杯水要经常清洗干净,清洗时先用矿物油清洗再用低压空气吹干杯子,切忌用丙酮、乙荃、醋酸盐、甲苯等溶液清洗。因这些溶液将损坏杯子。
9、 本机的试压介质必须保持清洁,要经常清洗水箱和过滤器滤网,因试压介质不清洁,将导致该机的阀类密封不严,影响使用。
七、 附件和易损配件
附件清单
序号 | 名称 | 规格 | 数量 | 备注 | |
1 | 记录仪纸 | 5卷 | 其中1卷在打印机内 | ||
2 | 气源胶管 | ID19X15m | 1根 | 一端配有3/4″快速接头,另一端顾客自配 | |
3 | 水源胶管 | ID25.4X15m | 1根 | 一端配有1″快速接头,另一端顾客自配 | |
4 | 高压胶管总成 | ID6X15m 15000Psi(105MPa) | 1根 | 两端均配有Φ6/10胶管接头和M27X2螺母 | 首端与规格为M20X1.5/M27X2的试压泵出口接头联接,未端与规格为1/2NPT/ M27X2的试压口接头联接 |
5 | 高压胶管总成 | ID10X15m 10000Psi(70MPa) | 1根 | ||
6 | 泵出口接头 | M20X1.5/ M27X2 | 1只 | 与高压胶管总成的M27X2螺母联接,中间装1只Φ15X2.5的O型圈(装在泵出口三通上) | |
7 | 试压口接头 | 1/2NPT/ M27X2 | 1只 | M27X2外螺纹接高压胶管总成的M27X2螺母,中间装1只Φ15X2.5的O型圈,1/2NPT外螺纹接顾客试压法兰的1/2NPT母螺纹 | |
8 | 高压总成接头 | M27X2/ M27X2 (仅在顾客需多于两根高压胶管总成时提供) | 2只 | 接在两根高压总成之间,两头各装1只Φ15X2.5的O型圈后,与胶管总成端部的M27X2螺母联接,但此时只能以低压胶管总成的额定压力作为工作压力 | |
易损配件清单
序号 | 名称 | 规格 | 数量 | 备注 |
1 | 不锈钢高压截止阀 | DN 5mm/PN 140MPa | 1只 | 母螺纹端,M20X1.5 |
2 | 不锈钢低压单流阀 | DN 5mm/PN 32MPa | 1只 | 螺纹端, |
3 | O型圈 | Φ15X2.5 | 8只 | 装在泵出口接头或试压口接头与高压胶管总成上的胶管接头之间 |
4 | O型圈 | Φ20X1.5 | 4只 | 单流阀通用 |
5 | O型圈 | Φ20X3.5 | 4只 | 单流阀通用 |
6 | O型圈 | Φ25X3.1 | 4只 | 单流阀通用 |
7 | O型圈 | Φ30X3.5 | 4只 | 装在高压泵与低压泵联接的接头之间 |
8 | V型填料 | Φ13XΦ23X7 | 4只 | 高压泵体用 |
9 | V型填料 | Φ28XΦ42X10 | 4只 | 低压泵体用 |
10 | 方型填料 | Φ18XΦ8X5 | 2只 | 不锈钢高压截止阀用 |
耗气量主要是由低压气动缸的每分钟的往复次数所决定的,在所供气源压力不变的情况下,泵的往复次数决定于排出液压力的大或小。当气源压力调至最高作空载排液时(如对被检容器灌液),就是泵耗气量最大的时候。随着容器内的液压逐渐升高,泵的往复速度也逐渐减慢,直至供入气压与排出液压成比例平衡后,泵就停止动作,耗气量就等于零。但是由于驱动气动泵的气源是经由空气减压阀调压后供给的,气体流量受到减压阀所限制。因此气动泵的最大耗气量也就是减压阀的最大允许通过量。按本机所选用的上海气动元件厂生产的395系列G1/2"减压阀,当输出压力为0.7MPa时可通过流量1.9M3/分钟,可用排量为2M3/分钟的压风机配合使用,但考虑到气动泵的空载排油运行时间不会很长(个别是容积小的被检件),因而选用排量为1.6M3/分钟的压风机仍然是合理的。至于常用作检验小容积试件的亦可用排量更少的压风机。
我公司以1.6M3/分钟压缩机与1:51气动泵作配套试验时,泵的空载排量为12.7L/分钟,负载2.8MPa排量为10.85L/分钟。如以2M3/分钟压缩机配套使用时,空载排量可达15L/分钟。
九、 订货须知
1、 用户订货时写明产品型号、规格。
2、 对试压件的要求,可根据用户要求增减。发生增减时,价格另计。
3、 用户对产品有特殊要求时,可向我公司提出或提供图纸资料,由我公司设计制造或试制。
4、 我公司可根据客户的特殊要求,制作各种压力的高压泵头。
十、 产品文件
1、 中文使用说明书一份
2、 中文出厂合格证书一份